Blick hinter die Kulissen

Die Technologie hinter IGBTs

Obwohl IGBTs heutzutage nicht mehr allzu oft genutzt werden, sind sie dennoch in einigen Anwendungen besonders wichtig und man sollte weiterhin einiges über die Halbleiter-Technologie wissen.

Bild: iStock, joshblake
01.06.2023

In diesem Beitrag geben wir einen Überblick über den Aufbau und die Funktionsweise von IGBTs und betrachten Schaltungstopologien für verschiedene IGBT-Anwendungen, bevor wir auf neue Anordnungen für diese vielseitige und bewährte Technologie eingehen.

In letzter Zeit wurde der wachsenden Zahl von Anwendungen für Halbleiter mit breiter Bandlücke (WBG; Wide-Bandgap) wie Siliziumkarbid (SiC) und Galliumnitrid (GaN) viel Aufmerksamkeit geschenkt. Davor kamen Bipolartransistoren mit isoliertem Gate (IGBTs) in vielen Hochleistungsanwendungen zum Einsatz – und sie sind auch heute noch sinnvoll.

IGBT-Bauelemente im Detail

In seiner einfachsten Form ist ein IGBT ein Leistungshalbleitertransistor, der aus vier abwechselnden Schichten (p-n-p-n) besteht und durch eine an ein Metall-Oxid-Halbleiter-Gate (MOS) angelegte Spannung gesteuert wird. Im Laufe der Zeit wurde diese Grundstruktur angepasst und verbessert, um die Schaltverluste zu verringern und die Bauteile dünner zu machen.

Neuere IGBTs verwenden eine Kombination aus einem Trench-Gate mit einem Field-Stop-Aufbau, um das inhärente parasitäre npn-Verhalten zu unterdrücken. Dieser Ansatz trägt dazu bei, die Sättigungsspannung und den Durchlasswiderstand eines Bauelements zu senken und die Gesamtleistungsdichte zu verbessern.

Anwendungen und Anordnungen

Heute werden IGBTs in anwendungsspezifischen Anordnungen eingesetzt, von denen wir hier einige betrachten:

Schweißgeräte: Viele moderne Schweißgeräte verwenden einen Wechselrichter anstelle eines herkömmlichen Schweißtransformators, da ein Gleichstrom am Ausgang eine genauere Steuerung des Schweißprozesses ermöglicht. Zu den weiteren Vorteilen des Wechselrichters zählen, dass Gleichströme weniger gefährlich als Wechselströme sind und dass solche Schweißgeräte aufgrund der höheren Leistungsdichte leichter sind.

Die Leistungsstufe (ein- oder dreiphasig) wandelt die AC-Eingangsspannung in eine DC-Bus-/Zwischenkreisspannung für den Wechselrichter um. Die Ausgangsspannung beträgt in der Regel 30 V, kann aber im Leerlaufbetrieb bis zu 60 VDC betragen und beim Zünden des Schweißlichtbogens auf nahezu 0 V sinken (Kurzschluss).

Zu den üblichen Anordnungen für Schweißinverter zählen die Vollbrücke, die Halbbrücke und die Durchlassschaltung mit zwei Schaltern, wobei Konstantstrom das am häufigsten verwendete Steuerungsverfahren ist. Der Tastgrad variiert je nach Lastpegel und Ausgangsspannung. Die IGBT-Schaltfrequenz für Vollbrücken- und Halbbrücken-Anordnungen liegt normalerweise zwischen 20 und 50 kHz.

Induktionskochen: Kochen auf einem Induktionsherd beruht auf dem Prinzip der Erregung einer Drahtspule, um den Stromfluss in einem Topf aus einem Material mit hoher magnetischer Permeabilität in unmittelbarer Nähe der Spule zu erzwingen (oder zu koppeln). Die Funktion entspricht in etwa der eines Transformators, wobei die Spule die Funktion der Primärseite einnimmt und der Boden des Herds die Sekundärseite darstellt. Der Großteil der erzeugten Wärme stammt aus der Zirkulation von Wirbelströmen, die im Topfboden entstehen.

Die Energieübertragung in diesen Systemen ist zu etwa 90 Prozent effizient, was eine Energieeinsparung von etwa 20 Prozent (bei gleicher Wärmeübertragung) im Vergleich zu 71 Prozent Wirkungsgrad eines nicht-induktiven Herds mit glatter Oberfläche (Ceran-Kochfeld) entspricht. Ein Wechselrichter induziert einen Strom in die Kupferspule, was ein elektromagnetisches Feld erzeugt, das den Boden des Topfes durchdringt und einen Strom erzeugt.

Die erzeugte Wärme folgt der Formel des Joule-Effekts, das heißt dem elektrischen Widerstand des Topfes multipliziert mit dem Quadrat des induzierten Stroms. Die wichtigsten Anforderungen an Induktionsherde sind: hochfrequente Schaltvorgänge, Leistungsfaktor nahe eins und großer Lastbereich.

Die Regelung der Ausgangsleistung bei Induktionsheizungen basiert auf einem variablen Frequenzschema. Diese grundlegende Methode wird gegen die Schwankungen der Last- oder Netzfrequenz angewendet. Ein großer Nachteil dabei ist jedoch die große Frequenzvariation, die erforderlich ist, um die Ausgangsleistung über einen breiten Bereich zu steuern.

Die bei der Induktionserwärmung am häufigsten verwendeten Anordnungen basieren auf Resonanz. Der Vorteil von Resonanzwandlern ist der hohe Schaltfrequenzbereich, in dem sie ohne Effizienzeinbußen arbeiten können. Steuerungstechniken wie Zero Current Switching (ZCS) oder Zero Voltage Switching (ZVS) können die Leistungsverluste in Resonanzwandlern verringern. Die gängigsten Anordnungen sind resonante Halbbrücken-Wandler (RHB) und quasi-resonante Wechselrichter (QR).

Der Vorteil der RHB-Wandler ist der große Lastbereich zusammen mit der Möglichkeit, maximale Leistung zu liefern. Der wesentliche Vorteil eines QR-Umrichters sind die geringeren Kosten. Damit eignet er sich ideal für kleine bis mittlere Leistungsbereiche (bis 2 kW Spitzenleistung) mit einem Frequenzbetrieb im Bereich von 20 bis 35 kHz.

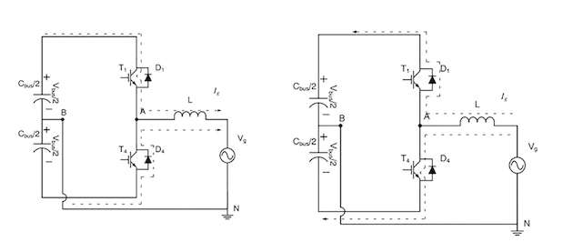
Motorantriebe: Der Halbbrückenwandler (HB) gehört zu den beliebtesten Topologien für diverse Motorantriebe mit Frequenzen im Bereich von 2 bis 15 kHz. Die HB-Ausgangsspannung hängt vom Schaltzustand und der Strompolarität ab. Bei einer induktiven Last steigt der Strom nachträglich an. Zieht die Last einen positiven Strom (Ig>0), fließt dieser durch T1 und liefert Energie an die Last (Ug). Ist der Laststrom Ig dagegen negativ, fließt der Strom durch D zurück und gibt dabei die Energie an die Gleichstromquelle ab. Ist dagegen T4 eingeschaltet (und demgegenüber T1 ausgeschaltet), liegt an der angeschlossenen Last eine Spannung von -Ubus/2 an und der Strom nimmt ab. Ist Ig positiv, fließt der Strom durch D4 und gibt somit Energie an die Busquelle zurück.

Einschränkungen von IGBTs

Zu den Einschränkungen der HB-Anordnung aufgrund des schnellen Schaltens gehören:

  • nur zwei Ausgangsspannungspegel

  • Belastung der passiven und aktiven Bauelemente

  • hohe Schaltverluste

  • Gate-Ansteuerung wird schwieriger

  • höherer Ripplestrom

  • höhere EMI

  • Spannungshandling (funktioniert nicht mit einem High-Voltage-Bus)

  • Serienschaltung von Bauteilen führt zu komplexer Implementierung

  • thermisches Gleichgewicht ist schwierig zu erreichen

  • hoher Filterungsbedarf

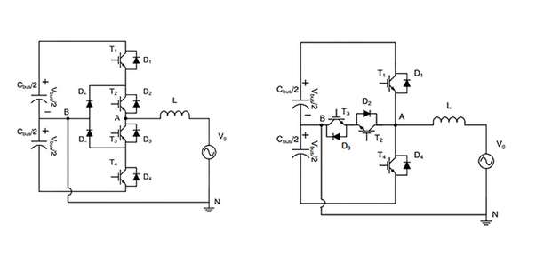
Um diese Einschränkungen zu überwinden, wurden neue Anordnungen mit mehreren Spannungsebenen für Anwendungen wie unterbrechungsfreie Stromversorgungen (USV) und Solarwechselrichter entwickelt. Die gebräuchlichsten Formate sind die unipolar schaltenden I- und T-Typ-Wandler, die bei höheren Busspannungen arbeiten können. Da mehr Ausgangszustände zur Verfügung stehen, werden die Spannungen an den Filterkomponenten reduziert, was zu geringeren Filterverlusten und kleineren Komponenten führt. Die Schaltverluste werden reduziert, während die Leitungsverluste leicht erhöht werden (geeignet für höhere Frequenzen von 16 bis 40 kHz mit einem hohen Wirkungsgrad von bis zu 98 Prozent).

Zukunft der IGBTs

Obwohl IGBTs schon seit vielen Jahren auf dem Markt sind, sind sie immer noch ideal für viele High-Voltage- und Hochstrom-Anwendungen. Ihr Einsatz nimmt nicht nur in klassischen Designs zu, sondern auch in aktuellen, da neuere Bauelemente UCEsat weiter in Richtung 1 V senken und neuartige Strukturen mit zunehmenden Stromdichten und Schaltverlusten bieten. Ein entscheidender Faktor für die Vorteile eines IGBTs ist, die Anforderungen der Anwendung zu verstehen und die Schaltungsanordnung zu wählen, in der er ideal eingesetzt werden kann.

Bildergalerie

  • Blockschaltbild eines Schweißgeräts

    Blockschaltbild eines Schweißgeräts

    Bild: Onsemi

  • Halbbrücken-Anordnung mit positivem und negativem Ausgangsstromfluss

    Halbbrücken-Anordnung mit positivem und negativem Ausgangsstromfluss

    Bild: Onsemi

  • Blockschaltbild eines Induktionsherdes

    Blockschaltbild eines Induktionsherdes

    Bild: Onsemi

  • Aufbau eines Field-Trench-Stop-IGBTs

    Aufbau eines Field-Trench-Stop-IGBTs

    Bild: Onsemi

  • Vollbrücken-, Halbbrücken- und Doppelschalter-Durchlass-Anordnungen

    Vollbrücken-, Halbbrücken- und Doppelschalter-Durchlass-Anordnungen

    Bild: Onsemi

  • RHB- und QR-Anordnung

    RHB- und QR-Anordnung

    Bild: Onsemi

  • I- und T-Typ-Wandler

    I- und T-Typ-Wandler

    Bild: Onsemi

Firmen zu diesem Artikel
Verwandte Artikel